miniBOOSTER Hydraulic Intensifier HC3-4.0-G-H

Category: Tag:

Product Description

The HC3 – 4.0 – G – H is a variant of the HC3 with the topside and the B port closed, not needing a top plate. It is designed for use in NG6 (D03) stacking manifold systems. Like the other HC3 units, the HC3-H is a compact unit.
Maximum outlet pressure is 500 bar in standard versions. Adjustments of the outlet pressure is carried out by varying the supplied pressure.

Additional information

Product specification

  • HC3 – H versions: 15 different intensification factors.
  • PIN: 20–207 bar.
  • PH: 500 bar maximum.
  • PRETURN: As low as possible (return pressure to tank).
  • POUTLET: PH = (PIN – PRETURN) x intensification factor.
  • Mounting: NG6 (D03) stacking manifold system.
  • Weight: 2.3 kg/ 5.0 lbs.

Model versions

  • A model = no dump valve.
  • B model = with dump valve.
  • G model = direct proportionally controlled.

Material certificate 4.0 on request

Flow Rates

Intensification Factor i Max.Intensified Outlet flow i/min Max. Inlet flow i/min
1.2 3.5 8.0
1.5 4.2 12.0
2.0 3.2 12.0
2.2 2.9 12.0
2.5 2.7 13.0
2.8 2.5 13.0
3.2 2.5 15.0
4.0 2.0 14.0
5.0 1.6 14.0
6.6 1.3 13.0
9.0 0.9 13.0
13.0 0.6 12.0
16.0 0.5 12.0
20.0 0.3 12.0
25.0 0.2 12.0

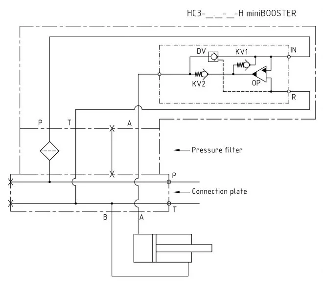
Function description

The basic operation is illustrated in the function diagram. The oil is fed through the connecting plate and the filter to the IN port of the HC3 flowing freely through check valves KV1, KV2 and DV to the high- pressure side H. From the high-pressure side H oil is fed to port A on the connecting plate. In this condition maximum flow through the booster is achieved giving a fast-forward function. When pump pressure is reached on the high-pressure side H, valves KV1, KV2 and DV will close. The end pressure will be achieved by the oscillating pump unit OP. The unit will automatically stall when end pressure on the high-pressure side is reached. If a pressure drop on the high-pressure side exists due to consumption or leakage, the OP valve will automatically operate to maintain the end pressure.

Function diagram

Function-Diagram HC3-4.0-G-H

Dimension

Dimension drawing HC3-4.0-G-H

Ordering an HC3-H

Ordering example of an HC3 – H with i = 4.0, DV incorporated: HC3 – 4.0 – G – H

Attention note!

  • Dynamic – low hysteresis: Ordering example of an HC3 with i = 4.0 RV incorporated: HC3 – 4.0 – G – H.
  • Fail safe – high hysteresis: The RV valve opening ratio is to be determined on individual basis. Contact our technical support.

Model

  • HC3

Intensification,i

  • Select factor
  • See flow rate table

Model Version.

  • Select type
  • A = without DV
  • B = with DV
  • G = with proportional valve

Connections.

  • H