miniBOOSTER Hydraulic Intensifier M-HC2D-013-5.0-FL100

Category: Tag:

Product Description

The M-HC2D – 013 – 5.0 – FL100 In-line Intensifier System is designed to boost the hydraulic pressure from the pump to the workload. It operates only when needed, to save energy.

The system is dynamical by means of being able to provide flow at high pressure for intermittent use (< 10 min duty cycle).

Typical applications
Mobile attachments; motors – steering systems – cutters – crushers – shears, off highway equipment, injection molding machines and hydraulic presses. Applicable to machines with insufficient pump capacity to prevent machine stoppage when peak pressures occur.

Easy installation
M-HC-013 is provided with four mounting holes for through bolt installation. The four connection ports are placed logically in pairs and in line of each other on the HIC block. All surfaces are electroplated for good protection and fine surface finish.

Additional information

Product Specifications

  • Automatically activated (sequence valve)
  • High pressure – up to 700 bar (10,000 psi)
  • Max. inlet pressure = 350 bar (5,000 psi)
  • Fast fill – system flows up to 400 l/min
  • Adjustable outlet pressure
  • Extended service life
  • Robust design
  • Flexible design; several boosters/intensification factors
  • Switch from by-pass to intensified flow

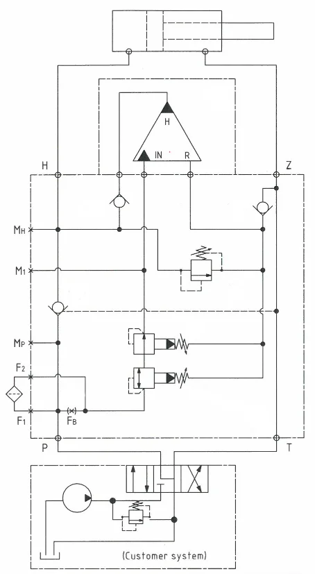
Functions

The function of the system is simple, but smart. The hydraulic oil is by-passed directly from the pump to the workload at maximum flow when back pressure from the workload has reached a set point close to the maximum pressure of pump.
A sequence valve opens and directs the oil to the booster, which makes the pressure rise. The shift between maximum pump pressure and high pressure happens without intervention from the user and ensures that the workload at all times will be driven at a maximum speed in relation to the required high pressure.
A relief valve is installed to control the maximum allowable pressure the system can output, allowing the booster to go for a higher end pressure producing flow at the decided pressure.

Function Diagram

Function Diagram M-HC2D-013-5.0-FL100

Dimension Drawing

Dimension Drawing M-HC2D-013-5.0-FL100

Connection Types

Connection P / T / Z / H M (P / H / 1), F1 / F2
M-HC2D-01_-1L55 1/2″ BSPP 1/4″ BSPP
M-HC2D-01_-1L100 1/2″ BSPP 1/4″ BSPP
M-HC3-01_-1L55 1/2″ BSPP 1/4″ BSPP
M-HC3-01_-1L100 1/2″ BSPP 1/4″ BSPP
M-HC6D-01_-1L100 1/2″ BSPP 1/4″ BSPP
M-HC6D-01_-1L200 1 1/4″ BSPP 1/4″ BSPP
M-HC6D-01_-1L400 1 1/4″ BSPP 1/4″ BSPP

Flange Mounting

Flange Mounting M-HC2D-013-5.0-FL100

Ordering an M-HC-013

Ordering example of an M-HC-013 for 700 bar, connection tube BSPP with HC3 i = 5.0, static use:

M-HC2-013-FL100 mounted with HC2 – 5.0 – A – D

Guidance to calculate the intensification factor for dynamic or static use is at the bottom of this section.

Attention notes!

Valve pre-settings are required, please specify when ordering the intensifier system.

Selection of intensifier system

Ordering code Connection Bypass flow Max. pressure Weight
M-HC6D-013-1K400 Tube 400 l/min 500 bar 46.5 kg
M-HC2D-013-1L55 Tube 55 l/min 700 bar 11.9 kg
M-HC3-013-1L55 Tube 55 l/min 700 bar 10.3 kg
M-HC2D-013-1L100 Tube 100 l/min 700 bar 12.6 kg
M-HC3-013-1L100 Tube 100 l/min 700 bar 10.9 kg
M-HC6D-013-1L100 Tube 100 l/min 700 bar 33.0 kg
M-HC6D-013-1L200 Tube 200 l/min 700 bar 44.0 kg
M-HC6D-013-1L400 Tube 400 l/min 700 bar 47.0 kg
M-HC2D-013-FK100 Flange 100 l/min 500 bar 10.2 kg
M-HC3-013-FK100 Flange 100 l/min 500 bar 8.7 kg
M-HC2D-013-FL100 Flange 100 l/min 700 bar 11.5 kg
M-HC3-013-FL100 Flange 100 l/min 700 bar 9.8 kg
M-HC6D-013-FL100 Flange 100 l/min 700 bar 30.0 kg
M-HC6D-013-FL200 Flange 200 l/min 700 bar 40.0 kg
M-HC6D-013-FL400 Flange 400 l/min 700 bar 43.0 kg

Selection of intensification factor

HC2D-_._-A-D HC3-_._-A-D HC6D-_._-A-D
1.6 1.5 1.5
1.9 2.0 2.0
2.2 2.8 2.5
2.6 3.2 3.3
3.2 4.0 4.0
4.0 5.0 4.9
5.0 6.6 6.3
6.6 9.0 8.2
9.0

The intensification factor depends on available inlet and desired outlet pressure. To calculate the initial factor, use the following formular:

i = Desired high pressure / pump pressure

Desired pressure: 550 bar
Pump pressure: 207 bar
i = 550 / 207 = 2.7

For static use: Select an intensification factor higher or equal to the calculated value. In this example calculated i = 2.7, select factor i = 2.8 for an HC3 booster. The desired pressure of 550 bar is finally adjusted with the Pressure Reducing Valve (5).

For dynamic use: Select an intensification factor 40% higher than the calculated value. In this example calculated i = 550 / 207 = 2.66 + 40% = 3.7, select factor i = 4.0 for an HC3 booster. The desired pressure of 550 bar is finally adjusted with the Relief Valve (6).

Max. tightening torque

P / T / Z H/Z
1/2″ BSPP 1/2″ BSPP
with steel washer 13.0 da/Nm 13.0 da/Nm
with cutting edge 13.0 da/Nm 13.0 da/Nm