
miniBOOSTER Hydraulic Intensifier HC2D-8.0-A-2
- Payment by invoice possible
- Not currently in stock, contact us for factory lead times
- Payment by invoice possible
- In stock at factory, ready to ship in estimated 1-2 weeks, contact us for expedited options
- Del Rey is proud to be the exclusive distributor of Waagene products
- Payment by invoice possible
- Low quantities typically kept on hand; please contact us for availability at lead time
- Authorized miniBOOSTER distributor & hydraulic excellence partner
Product Description
The HC2D – 8.0 – A – 2 is a dual-media unit, capable of delivering up to 4.2 l/min flow on the high-pressure end. Similar to other miniBOOSTER models, it elevates supplied pressure to a higher outlet pressure and autonomously compensates for oil consumption to sustain high pressure. Outlet pressure adjustment is achieved by modifying the supplied pressure. Despite its flow capacity, the HC2D2 remains compact, weighing 4.2 kg.
Additional information
Product Specifications
- Versions: 8 different intensification factors
- PIN: 20 – 207 bar
- PH: 800 bar maximum
- PRETURN: As low as possible (return pressure to tank)
- POUTLET: PH = (PIN – PRETURN) x intensification factor
- Drain connections: Max. 5 bar
- Mounting: Inline tube
- Weight: 4.2 kg
Model Versions:
- A model = no dump valve
Material certificate 3.1 on request
Flow Rate
| Intensification Factor (i) | Max. Intensified Outlet Flow (l/min) | Max. Inlet Flow (l/min) |
|---|---|---|
| 1.2 | 4.2 | 6.0 |
| 1.6 | 3.2 | 6.0 |
| 2.2 | 2.7 | 7.0 |
| 3.0 | 2.1 | 7.0 |
| 4.0 | 1.6 | 7.0 |
| 5.6 | 1.3 | 8.0 |
| 8.0 | 1.0 | 8.0 |
| 12.0 | 0.6 | 8.0 |
Functions Description
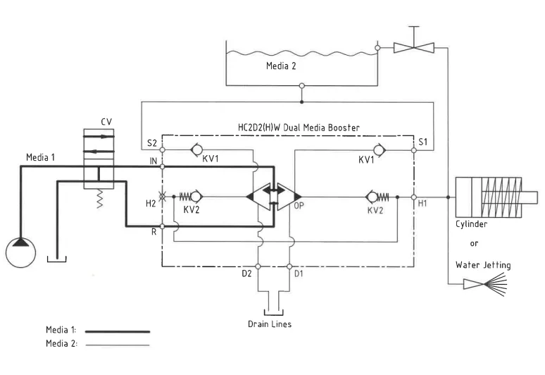
The system’s basic operation is depicted in a function diagram. Media 1 is fed through the IN port, flowing freely through the bistable valve BV1 to drive the LP pistons. Simultaneously, Media 2 is drawn from the suction inlet IN, passing through check valves 2 x KV1, and pumped through 2 x KV2 to the high-pressure side H. This configuration achieves maximum booster flow, facilitating a fast-forward function. The unit automatically stalls upon reaching end pressure on the high-pressure side H. HP1 and HP2 units activate automatically to maintain end pressure in case of a pressure drop due to consumption or leakage.
Function Diagram
Dimensions
Dimension Diagram HC2D-8.0-A-2
Connection Types
| Connection | IN / R | H1 / H2 | S1 / S2 | D1 / D2 |
|---|---|---|---|---|
| 1 | 1/4″ BSPP | 1/4″ BSPP | 1/4″ BSPP | 1/8″ BSPP |
Dynamic seals
| Code | Seal Material Media 1 / 2 | Outlet Pressure |
|---|---|---|
| HH | H-PUR / H-PUR | Max 800 bar HP |
| HP | H-PUR / PEEK | Max 800 bar HP |
| EP | EPDM / PEEK | Max 800 bar HP |
| HE | H-PUR / EPDM | Max 500 bar HP |
| EE | EPDM / EPDM | Max 500 bar HP |
Ordering an HC2D2
Ordering example of an HC2D2 with i = 4.0, with BSPP connections and H-PUR dynamic seals:
HC2D2 – 4.0 – A – 1HH
Model
- HC2D2

Intensification,i
- Select factor
- See flow rate table

Model Version.
- Select type
- A = without DV

Connections.
- Select thread
- 1 = BSPP

Dynamic seals
- Select seal type
- See dynamic seal table
Max. tightening torque BSPP
| IN / R | H1 / H2 | S1 / S2 | D1 / D2 | |
|---|---|---|---|---|
| 1/4″ BSPP | 1/4″ BSPP | 1/4″ BSPP | 1/8″ BSPP | |
| 1/4″ BSPP | 1/4″ BSPP | 1/4″ BSPP | 1/8″ BSPP | |
| with steel washer | 4.0 da/Nm | 4.0 da/Nm | 4.0 da/Nm | 2.0 da/Nm |
| with cutting edge | 4.0 da/Nm | 4.0 da/Nm | 4.0 da/Nm | 2.0 da/Nm |



